 |
| |
|
| |
 |
銷售專線: |
0510-83726583
0510-83700572 |
| |
| 服務/建議/監督電話: |
| 15370223880 |
| |
| 郵箱:lhdz@lhdz.com |
|
| |
|
|
|
|
|
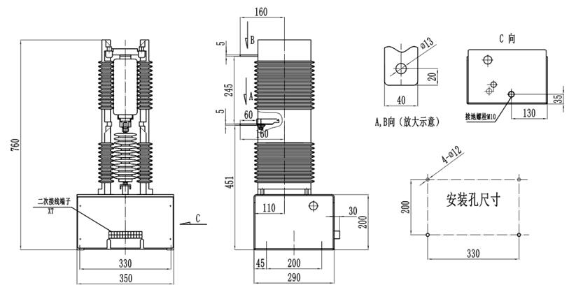
LHVC20-630-1 系列交流真空接觸器 |
|
|
名 稱 |
單位 |
數值 |
主電路 |
額定工作電壓(Ue) |
kV |
24 |
額定工作電流(Ie) |
A |
630 |
額定頻率(fr) |
Hz |
50 |
額定關合能力 |
A |
10Ie |
額定開斷能力 |
A |
6Ie |
額定短時耐受電流 |
A |
10Ie |
額定峰值耐受電流 |
A |
25Ie |
額定短路持續時間 |
s |
4 |
工頻耐受電壓 |
相間、相對地 |
kV |
65 |
真空斷口 |
kV |
65 |
控制電路 |
額定電壓(Us) |
V |
AC或DC. 220 |
額定功率 |
電保持 |
VA |
≦1000/100(吸合/保持) |
機械保持 |
≦1000/600(合閘/分閘) |
輔助電路 |
形式 |
. |
2a+2b |
額定值 |
. |
AC 380V/5A
DC 380V/1A |
控制電路、輔助電路對地工頻耐受電壓 |
kV |
2 |
額定操作頻率 |
長期 |
次/h |
300 |
短期 |
600 |
電壽命 |
萬次 |
10(AC-3) |
機械壽命 |
萬次 |
10 |
機械特性 |
電保持 |
合閘時間 |
ms |
≦200 |
分閘時間 |
≦180 |
重量 |
kg |
40 |
注:額定控制電壓亦可按用戶需要定制。 |
|
|
|
|
|
| |
|
| |
|