 |
| |
|
| |
 |
銷售專線: |
0510-83726583
0510-83700572 |
| |
| 服務/建議/監督電話: |
| 15370223880 |
| |
| 郵箱:lhdz@lhdz.com |
|
| |
|
|
|
|
|
|
|
| |
|
名稱 |
單位 |
數值 |
主
電
路 |
額定工作電壓(Ue) |
KV |
3.6 |
額定工作電流(Ie) |
A |
800、1000、1250 |
額定頻率(fr) |
Hz |
50 |
額定關合能力 |
A |
4Ie (AC-2) |
額定開斷能力 |
A |
4Ie (AC-2) |
額定短時耐受電流 |
A |
4Ie |
額定峰值耐受電流 |
A |
10Ie |
額定短路耐受時間 |
S |
4 |
工頻耐受電壓 |
相間、相對地 |
kV |
25 |
真空斷口 |
kV |
25 |
雷電沖擊耐受電壓 |
kV |
40 |
控制電路 |
額定電壓 |
V |
AC或DC.110/220 |
額定功率(Ps) |
電保持 |
VA |
≤1000/100 (吸合/保持) |
機械保持 |
≤900/600(合閘/分閘) |
輔助電路 |
形式 |
|
3a+3b |
額定值 |
|
AC 380V/5A
DC380V/1A |
控制電路、輔助電路對地工頻耐受電壓 |
kV |
2 |
額定操作頻率 |
長期 |
次/h |
300 |
短期 |
次/h |
600 |
機械壽命 * |
萬次 |
30 |
電壽命 |
萬次 |
10 |
機械特性 |
合閘時間 |
ms |
≤200 |
固有分閘時間 |
ms |
≤160 |
3相不同期 |
ms |
≤3 |
合閘彈跳 |
ms |
≤10 |
凈重 |
kg |
51 |
注:額定控制電壓亦可按用戶需要定制。 * 建議每15萬次更換輔助開關及分閘裝置; |
|
| |
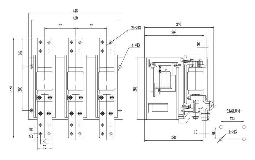
外形及安裝尺寸圖 |
|
| |
|
| |
|
| |
|